BAUR GMBH

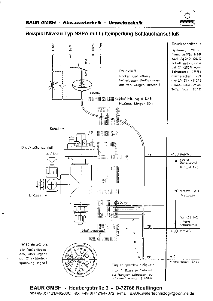
Schlauchanschluß